Главная » Учебные материалы » Механика жидкости и газа (МЖГ или Гидравлика) » Решения задач » Несколько классов/семестров » Определить установившийся уровень воды в нижнем резервуаре (если расход воды фиксирован и равен Q = 17 л/с), высоты всасывания (вакуумметрическую и допустимую геометрическую) на входе в насос, если насос качает воду из нижнего резервуара в верхний ре
Для студентов по предмету Механика жидкости и газа (МЖГ или Гидравлика)Определить установившийся уровень воды в нижнем резервуаре (если расход воды фиксирован и равен Q = 17 л/с), высоты всасывания (вакуумметрическую и доОпределить установившийся уровень воды в нижнем резервуаре (если расход воды фиксирован и равен Q = 17 л/с), высоты всасывания (вакуумметрическую и до
5,0052
2019-02-14СтудИзба

Определить установившийся уровень воды в нижнем резервуаре (если расход воды фиксирован и равен Q = 17 л/с), высоты всасывания (вакуумметрическую и допустимую геометрическую) на входе в насос, если насос качает воду из нижнего резервуара в верхний ре

Описание

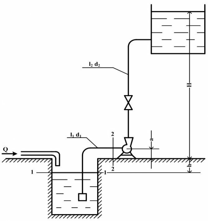
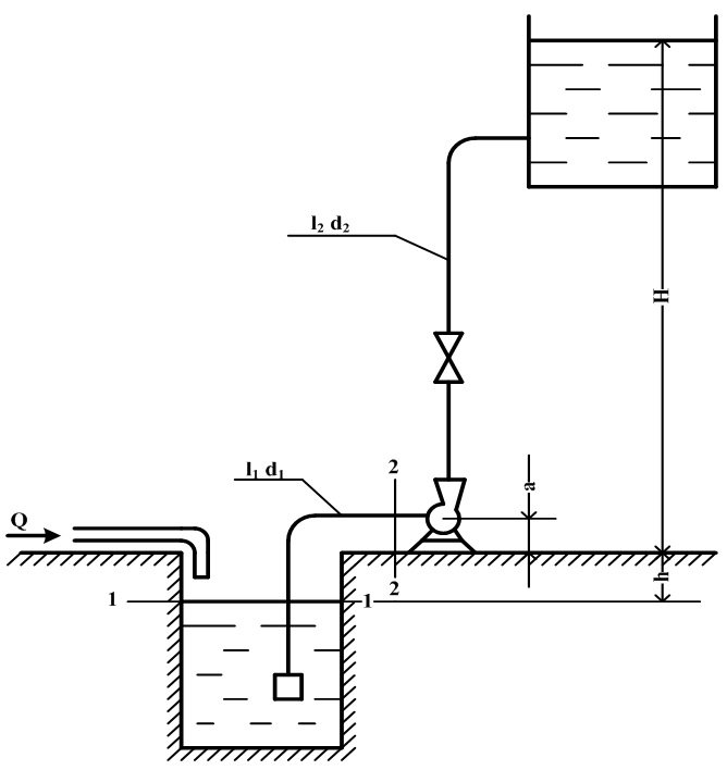
Определить установившийся уровень воды в нижнем резервуаре (если расход воды фиксирован и равен Q = 17 л/с), высоты всасывания (вакуумметрическую и допустимую геометрическую) на входе в насос, если насос качает воду из нижнего резервуара в верхний резервуар (см. рис.) с постоянным уровнем H по изношенным стальным трубопроводам размерами l1, d1 и l2, d2. Построить графики зависимости характеристик насоса и определить Hн, Hдопвак. Физические свойства воды необходимые для расчетов принять из справочной литературы. Коэффициенты местных сопротивлений на всасывающей линии ξ1 = 10, на линии подачи ξ2 = 6 (a = 1 м см. рис.). Характеристики насоса Hн=f(Q) и Hдопвак=f(Q), приведены в табл. 1. Исходные данные в табл. 2.

Таблица 1

Q, л/с

0

2

4

6

8

10

12

14

16

18

20

Hн, м

45

47,5

48,5

48

47

45

40

35

30

22,5

15

Hдопвак, м

-

-

8,2

8

7,6

7

6,6

6

5,5

4.75

4



Таблица 2

H, м

l1, м

l2, м

d1, м

d2, м

H = 20+0.№В

l1=1+0,1×№В

l2 = 20+0.№В

d1 = 0,125+0.0,0005×№В

d2 = 0,1+0.0,0005×№В



Характеристики решённой задачи

Список файлов

Картинка-подпись

Комментарии

Нет комментариев
Стань первым, кто что-нибудь напишет!
Поделитесь ссылкой:
Цена: 80 руб.
Расширенная гарантия +3 недели гарантии, +10% цены
Рейтинг покупателей
5 из 5
Поделитесь ссылкой:
Сопутствующие материалы
В дне цилиндрического резервуара, наполненного водой на высоту Н = 7,2 м, имеется круглое отверстие площадью ω=0,06 м2. В течение какого времени в атмосферу вытечет половина имеющегося объема воды, если площадь поперечного сечения резервуара Ω= 8,5м2
Вода, находящаяся под избыточным давлением p0=140 кПа, из емкости A перетекает в приемную емкость B. Определить расход Q в трубе, если, высота Н=3,3м, коэффициент сопротивления крана ξ=7, радиусы плавных изгибов трубы 120 мм, диаметры трубопровода d1
Определить величину и направление равнодействующей силы давления воды на цилиндрический затвор плотины, перекрывающий прямоугольное донное отверстие высотой h=D=800 мм и шириной b=3000 мм. Глубина воды слева H1=3000 мм, справа Н2=400 мм.
Определить скорость воды на оси трубопровода внутренним диаметром 75 мм при протекании по нему жидкости в количестве Q=24 м3/ч при температуре t=14 °C.
Герметично закрытая цистерна диаметром D = 3 м полностью заполнена керосином плотностью ρ = 830 кг/м3. Показание манометра Рм = 0,5 атм. Определить силу избыточного давления F керосина на торцевую крышку, а также найти координату приложения этой силы
Истечение происходит из открытого резервуара в атмосферу при постоянном напоре воды H1 = 9 м по короткому трубопроводу переменного поперечного сечения с диаметрами d1 = 0,04 мм и d2 = 0,01 мм и длинами l1 = 1,2 м и l2 = 4 м, для которых коэффициенты

Подобрали для Вас услуги

-11%
Вы можете использовать решённую задачу для примера, а также можете ссылаться на неё в своей работе. Авторство принадлежит автору работы, поэтому запрещено копировать текст из этой работы для любой публикации, в том числе в свою задачу в учебном заведении, без правильно оформленной ссылки. Читайте как правильно публиковать ссылки в своей работе.
Свежие статьи
Популярно сейчас
А знаете ли Вы, что из года в год задания практически не меняются? Математика, преподаваемая в учебных заведениях, никак не менялась минимум 30 лет. Найдите нужный учебный материал на СтудИзбе!
Ответы на популярные вопросы
Да! Наши авторы собирают и выкладывают те работы, которые сдаются в Вашем учебном заведении ежегодно и уже проверены преподавателями.
Да! У нас любой человек может выложить любую учебную работу и зарабатывать на её продажах! Но каждый учебный материал публикуется только после тщательной проверки администрацией.
Вернём деньги! А если быть более точными, то автору даётся немного времени на исправление, а если не исправит или выйдет время, то вернём деньги в полном объёме!
Да! На равне с готовыми студенческими работами у нас продаются услуги. Цены на услуги видны сразу, то есть Вам нужно только указать параметры и сразу можно оплачивать.
Отзывы студентов
Ставлю 10/10
Все нравится, очень удобный сайт, помогает в учебе. Кроме этого, можно заработать самому, выставляя готовые учебные материалы на продажу здесь. Рейтинги и отзывы на преподавателей очень помогают сориентироваться в начале нового семестра. Спасибо за такую функцию. Ставлю максимальную оценку.
Лучшая платформа для успешной сдачи сессии
Познакомился со СтудИзбой благодаря своему другу, очень нравится интерфейс, количество доступных файлов, цена, в общем, все прекрасно. Даже сам продаю какие-то свои работы.
Студизба ван лав ❤
Очень офигенный сайт для студентов. Много полезных учебных материалов. Пользуюсь студизбой с октября 2021 года. Серьёзных нареканий нет. Хотелось бы, что бы ввели подписочную модель и сделали материалы дешевле 300 рублей в рамках подписки бесплатными.
Отличный сайт
Лично меня всё устраивает - и покупка, и продажа; и цены, и возможность предпросмотра куска файла, и обилие бесплатных файлов (в подборках по авторам, читай, ВУЗам и факультетам). Есть определённые баги, но всё решаемо, да и администраторы реагируют в течение суток.
Маленький отзыв о большом помощнике!
Студизба спасает в те моменты, когда сроки горят, а работ накопилось достаточно. Довольно удобный сайт с простой навигацией и огромным количеством материалов.
Студ. Изба как крупнейший сборник работ для студентов
Тут дофига бывает всего полезного. Печально, что бывают предметы по которым даже одного бесплатного решения нет, но это скорее вопрос к студентам. В остальном всё здорово.
Спасательный островок
Если уже не успеваешь разобраться или застрял на каком-то задание поможет тебе быстро и недорого решить твою проблему.
Всё и так отлично
Всё очень удобно. Особенно круто, что есть система бонусов и можно выводить остатки денег. Очень много качественных бесплатных файлов.
Отзыв о системе "Студизба"
Отличная платформа для распространения работ, востребованных студентами. Хорошо налаженная и качественная работа сайта, огромная база заданий и аудитория.
Отличный помощник
Отличный сайт с кучей полезных файлов, позволяющий найти много методичек / учебников / отзывов о вузах и преподователях.
Отлично помогает студентам в любой момент для решения трудных и незамедлительных задач
Хотелось бы больше конкретной информации о преподавателях. А так в принципе хороший сайт, всегда им пользуюсь и ни разу не было желания прекратить. Хороший сайт для помощи студентам, удобный и приятный интерфейс. Из недостатков можно выделить только отсутствия небольшого количества файлов.
Спасибо за шикарный сайт
Великолепный сайт на котором студент за не большие деньги может найти помощь с дз, проектами курсовыми, лабораторными, а также узнать отзывы на преподавателей и бесплатно скачать пособия.
Популярные преподаватели
Добавляйте материалы
и зарабатывайте!
Продажи идут автоматически
6945
Авторов
на СтудИзбе
265
Средний доход
с одного платного файла
Обучение Подробнее